
What are the transformer protection relays?
Transformer protection relays are essential devices that safeguard power
A segmented single busbar system divides a single main busbar into two or more independent sections by installing one or more tie breakers and disconnectors.
Configuring arc flash protection relays in a segmented single busbar system enables more precise zone-selective protection. When an arc flash fault is detected in a busbar segment, the arc flash relay will quickly activate and send trip commands to all incoming and feeder circuit breakers in that segment, thereby achieving millisecond-level fault isolation.
Commercial Buildings (Offices, Hospitals, Data Centers)
Large commercial facilities often use sectionalized busbar systems to ensure higher supply reliability. Critical loads such as data centers and medical equipment cannot tolerate unexpected outages. Arc flash protection enables millisecond-level fault isolation within a specific bus section, preventing a fault from propagating and minimizing the impact on essential loads.
Medium-Sized Substations (Secondary Substations)
These substations commonly adopt sectionalized single busbar configurations to balance reliability and cost without the complexity of double-bus systems. Implementing arc flash relays ensures selective and ultra-fast isolation of the affected section during a bus fault, preventing a full-station blackout and improving overall system availability.
Large Hospitals
Hospitals demand extremely high power continuity for operating rooms, ICUs, and life-support systems. Any arc flash–induced bus outage could have severe consequences. Sectionalized busbars combined with arc flash protection help ensure that only the faulted section is isolated while critical medical loads remain supplied without interruption.
Oil & Gas / Chemical Industries
These environments involve high-energy equipment, flammable materials, and tightly integrated process operations, where even short outages can cause significant economic loss and safety risks. Arc flash relays provide rapid fault clearing, preventing arc-induced fires or explosions and ensuring safe operation of large motors, pumps, and control systems.
Large Industrial and Manufacturing Plants
Continuous production lines, heavy-duty motors, and automation systems are extremely sensitive to voltage dips and supply interruptions. Sectionalized busbar systems distribute power to multiple process areas, so any arc flash must be isolated instantly. Arc flash protection ensures that faults are confined to a single section, preventing shutdown of the entire plant.
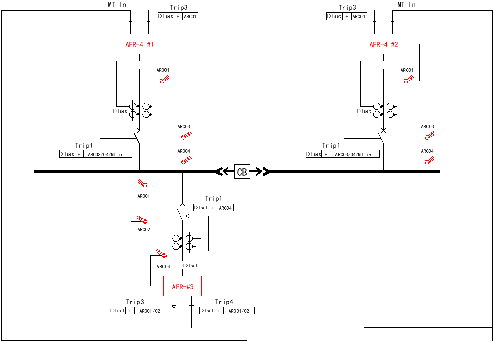
Dual-Source Sectionalized Busbar with 1 Load (3 Relays)
System Description: In a dual-source sectionalized system with a single load, three arc flash relays are typically used: one for each incoming feeder section and one dedicated to the busbar area. This configuration ensures that faults occurring at the source, or load compartment are detected independently. The arrangement provides fast zone-selective isolation while maintaining continuity for the healthy section during an arc flash event.
| Relay | Installation Location | Monitoring Area | Trip Target |
| AFR-4 #1 | Source A incomer | Arc faults on incomer A section | Trips breaker of Source A |
| AFR-4 #2 | Source B incomer | Arc faults on incomer B section | Trips breaker of Source B |
| AFR-4 #3 | Load cubicle | Arc faults on tie section and load cell | Trips tie breaker and load feeder breaker |
Dual-Source Sectionalized Busbar with 2 Loads (4 Relays)
System Description: load feeders and the two incoming sources. Each load feeder is assigned an independent relay to guarantee precise fault localization. When an arc occurs on either load, the associated relay trips only the relevant feeder and tie breaker zone, preserving service to the other source and unaffected load.
| Relay | Installation Location | Monitoring Area | Trip Target |
| AFR-4 #1 | Source A incomer | Arc faults on incomer A | Trips Source A breaker |
| AFR-4 #2 | Source B incomer | Arc faults on incomer B | Trips Source B breaker |
| AFR-4 #3 | Feeder 1 | Feeder 1 branch area | Trips feeder 1 breaker |
| AFR-4 #4 | Feeder 2 | Feeder 2 branch area | Trips feeder 2 breaker |
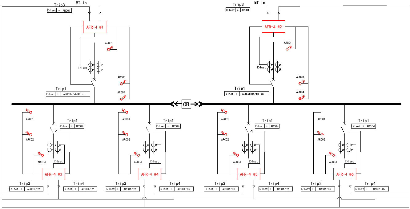
Dual-Source Sectionalized Busbar with 4 Loads (6 Arc Flash Relays)
System Description: In four-load systems, six AFR-4 arc flash relays provide comprehensive coverage for all feeders and bus sections. The two incoming sources each have a relay, while four additional relays monitor the individual load cubicles. This setup forms six independent protection zones that can isolate faults precisely without disturbing unaffected sections. It is suitable for factories or plants requiring high reliability and low downtime.
| Relay | Installation Location | Monitoring Area | Trip Target |
| AFR-4 #1 | Source A incomer | Arc faults on incomer A | Trips Source A breaker |
| AFR-4 #2 | Source B incomer | Arc faults on incomer B | Trips Source B breaker |
| AFR-4 #3 | Feeder 1 | Feeder 1 zone | Trips feeder 1 breaker |
| AFR-4 #4 | Feeder 2 | Feeder 2 zone | Trips feeder 2 breaker |
| AFR-4 #5 | Feeder 3 | Feeder 3 zone | Trips feeder 3 breaker |
| AFR-4 #6 | Feeder 4 | Feeder 4 zone | Trips feeder 4 breaker |
System Description: loads, seven arc flash relays enable granular zone protection. Each bus section is equipped with a dedicated relay, while each load feeder is individually monitored. This creates a coordinated architecture where faults in any section—source, bus, or load—are cleared rapidly without affecting adjacent zones. Ideal for complex industrial networks with high energy density.
| Relay | Installation Location | Monitoring Area | Trip Target |
| AFR-4 #1 | Bus Section A | Arc faults on bus A | Trips A-section breaker |
| AFR-4 #2 | Bus Section B | Arc faults on bus B | Trips B-section breaker |
| AFR-4 #3 | Bus Section C | Arc faults on bus C | Trips C-section breaker |
| AFR-4 #4 | Feeder 1 | Feeder 1 branch zone | Trips feeder 1 breaker |
| AFR-4 #5 | Feeder 2 | Feeder 2 branch zone | Trips feeder 2 breaker |
| AFR-4 #6 | Feeder 3 | Feeder 3 branch zone | Trips feeder 3 breaker |
| AFR-4 #7 | Feeder 4 | Feeder 4 branch zone | Trips feeder 4 breaker |
Proper arc flash relay configuration ensures fast, selective protection in sectionalized busbar systems. By assigning relays to each power source, bus section, and load, faults can be isolated within milliseconds, reducing equipment damage and improving system safety. Whether for simple dual-source systems or complex multi-bus architectures, correct relay placement remains essential for reliable arc flash mitigation.

Transformer protection relays are essential devices that safeguard power

Distribution Protection ensures the safe and efficient operation of

